Автомобильные Форумы POKATILI.RU

Форумы Добровольного Общества Взаимного Обеспечения на Дорогах
Текущее время: Сб мар 07, 2026 14:30

Часовой пояс: UTC + 4 часа [ Летнее время ]




Начать новую тему Ответить на тему  [ Сообщений: 124 ]  На страницу Пред.  1, 2, 3, 4, 5, 6, 7, 8, 9  След.
Автор Сообщение
 Заголовок сообщения:
СообщениеДобавлено: Пн окт 10, 2011 18:01 
Не в сети
профессионал форума
профессионал форума
Аватара пользователя

Зарегистрирован: Пт окт 01, 2010 23:34
Сообщения: 1805
Откуда: Москва
Troll писал(а):
Tiger199 писал(а):
Что полярность?

... правильная?
Если бы была неправильная - то ничего бы не работало.



До установки диодов все работало нормально.


Вернуться к началу
 Профиль  
 
 Заголовок сообщения:
СообщениеДобавлено: Пн окт 10, 2011 18:07 
Не в сети
Зеленый лихач форума
Зеленый лихач форума
Аватара пользователя

Зарегистрирован: Вс ноя 22, 2009 23:47
Сообщения: 581
Откуда: Москва ВАО
значит надо пройти по тому пути, что разбирал, наверное причина всплывет

_________________
Был Ford Escort CVH1.4CFI был моновпрыск стал карб 2108, механика, 92г, купешка.
Теперече - Nissan Primera, 06г, механика, 1.6, серебристая бестия, седанчик
Изображение


Вернуться к началу
 Профиль  
 
 Заголовок сообщения:
СообщениеДобавлено: Пн окт 10, 2011 20:03 
Не в сети
профессионал форума
профессионал форума
Аватара пользователя

Зарегистрирован: Пт окт 01, 2010 23:34
Сообщения: 1805
Откуда: Москва
уже все 3 раза пересмотрел


Вернуться к началу
 Профиль  
 
 Заголовок сообщения:
СообщениеДобавлено: Вт окт 11, 2011 6:56 
Не в сети
чайник форума (знак 70)
чайник форума (знак 70)
Аватара пользователя

Зарегистрирован: Пт мар 04, 2011 1:31
Сообщения: 189
Откуда: Минск
Tiger199 писал(а):
... Если бы была неправильная - то ничего бы не работало...

Ставил готовые светодиоды в патрончиках, или "ваял" сам?


Вернуться к началу
 Профиль  
 
 Заголовок сообщения:
СообщениеДобавлено: Вт окт 11, 2011 13:42 
Не в сети
профессионал форума
профессионал форума
Аватара пользователя

Зарегистрирован: Ср дек 05, 2007 14:51
Сообщения: 2939
Откуда: СПб, Богатырский
Tiger199 писал(а):
Troll писал(а):
Tiger199 писал(а):
Что полярность?

... правильная?
Если бы была неправильная - то ничего бы не работало.



До установки диодов все работало нормально.
Не факт: надо конечно посмотреть по схеме, но возможно при включении левого или правого поворотов на лампочку подается разная полярность (через диоды) - лампе накаливания пофиг, она будет гореть, а вот светоДИОДУ нужна правильная (для него) полярность, при противоположной он светить не будет.
Самый простой пример - блок задних фонарей (во всяком случае на МК5): разводка шиной сделана так, что светодиодную лампу можно воткнуть только в поворот (а тогда начинает реле слишком быстро щелкать, как при перегоревшей лампе из-за существенного уменьшения нагрузки); габариты, стоп и задний ход полярность заведена обратная, не подходящая для светодиодных ламп, хотя лампы накаливания прекрасно себя чувствуют и нормально работают.
Так что не удивлюсь, если перевернуть светодиод поворота на приборной панели на 180 градусов он станет работать от правого, но перестанет работать от левого.
По приборной панели все вышесказанное - мои предположения, надо проверять по схеме.

_________________
С уважением, Владимир
ТагАЗ Vortex Tingo new (FL) МТ5 1,8л
Под присмотром - Kia Rio 1.6л 2012г.


Вернуться к началу
 Профиль  
 
 Заголовок сообщения:
СообщениеДобавлено: Вт окт 11, 2011 19:01 
Не в сети
профессионал форума
профессионал форума
Аватара пользователя

Зарегистрирован: Пт окт 01, 2010 23:34
Сообщения: 1805
Откуда: Москва
Troll писал(а):
Tiger199 писал(а):
... Если бы была неправильная - то ничего бы не работало...

Ставил готовые светодиоды в патрончиках, или "ваял" сам?

Вытащил старую лампу и поставил светодиод.


Цитата:
габариты, стоп и задний ход полярность заведена обратная, не подходящая для светодиодных ламп
Хочешь сказать если вставить диоды в стоп и задний ход, то работать не будет?


Вернуться к началу
 Профиль  
 
 Заголовок сообщения:
СообщениеДобавлено: Ср окт 12, 2011 9:28 
Не в сети
профессионал форума
профессионал форума
Аватара пользователя

Зарегистрирован: Ср дек 05, 2007 14:51
Сообщения: 2939
Откуда: СПб, Богатырский
На готовых светодиодных лампах плюс с торца цоколя, а на моем МК5 в блоке задних фонарей разводка такова, что на стоп, задний ход и габариты на торец цоколя подана масса (минус). Можно конечно основательно перебрать блок задних фонарей или перепаять светодиодные лампочки, но что-то лень.
Возможно на более поздних аппаратах этот косячок исправлен или же есть какие-либо другие способы решения этой проблемки - послушаем, что скажут другие товарищи по форуму.

_________________
С уважением, Владимир
ТагАЗ Vortex Tingo new (FL) МТ5 1,8л
Под присмотром - Kia Rio 1.6л 2012г.


Вернуться к началу
 Профиль  
 
 Заголовок сообщения:
СообщениеДобавлено: Ср окт 12, 2011 12:22 
Не в сети
чайник форума (знак 70)
чайник форума (знак 70)
Аватара пользователя

Зарегистрирован: Пт мар 04, 2011 1:31
Сообщения: 189
Откуда: Минск
Tiger199 писал(а):
1. Вытащил старую лампу и поставил светодиод.
2. Хочешь сказать если вставить диоды в стоп и задний ход, то работать не будет?

1. Если вынуть светодиод, повернуть его на 180 градусов, и вставить - можно получить более положительный результат. Это - к вопросу о полярности.
Вообще: китайские готовые "под лампочки" светодиоды сделаны настолько на пределе, что при незначительном превышении бортового напряжения - перегорают.
2. ... должны, вроде как ...


Вернуться к началу
 Профиль  
 
 Заголовок сообщения:
СообщениеДобавлено: Ср окт 12, 2011 13:33 
Не в сети
профессионал форума
профессионал форума
Аватара пользователя

Зарегистрирован: Ср дек 05, 2007 14:51
Сообщения: 2939
Откуда: СПб, Богатырский
Повернуть на 180 можно если у лампы цоколь Т10 - как на моем в передних габаритах. Сзади этот вариант не проходит...
Наверно мне повезло с китайскими лампочками - уже больше года катаюсь с ними в передних габаритах, 3-ех ваттные (5 кристаллов) светят не плохо, доволен (Т-Т-Т).

_________________
С уважением, Владимир
ТагАЗ Vortex Tingo new (FL) МТ5 1,8л
Под присмотром - Kia Rio 1.6л 2012г.


Вернуться к началу
 Профиль  
 
 Заголовок сообщения:
СообщениеДобавлено: Ср окт 12, 2011 14:22 
Не в сети
чайник форума (знак 70)
чайник форума (знак 70)
Аватара пользователя

Зарегистрирован: Пт мар 04, 2011 1:31
Сообщения: 189
Откуда: Минск
HWolf, я - про приборку в основном.
В задних фонарях, ясен пень" - незачем.


Вернуться к началу
 Профиль  
 
 Заголовок сообщения:
СообщениеДобавлено: Ср окт 12, 2011 19:13 
Не в сети
профессионал форума
профессионал форума
Аватара пользователя

Зарегистрирован: Пт окт 01, 2010 23:34
Сообщения: 1805
Откуда: Москва
Если повернуть на 180 градусов - вообще не горит.


Вернуться к началу
 Профиль  
 
 Заголовок сообщения:
СообщениеДобавлено: Ср окт 12, 2011 19:34 
Не в сети
чайник форума (знак 70)
чайник форума (знак 70)
Аватара пользователя

Зарегистрирован: Пт мар 04, 2011 1:31
Сообщения: 189
Откуда: Минск
Tiger199 писал(а):
Если повернуть на 180 градусов - вообще не горит.

... я, простите, Вас нифига не понимаю.
Светодиод подсветки и поворотника, который "не горит", поворачиваем на 180, вставляем и он "вообще не горит" ... :shock:


Вернуться к началу
 Профиль  
 
 Заголовок сообщения:
СообщениеДобавлено: Ср окт 12, 2011 20:12 
Не в сети
профессионал форума
профессионал форума
Аватара пользователя

Зарегистрирован: Пт окт 01, 2010 23:34
Сообщения: 1805
Откуда: Москва
Для тех кто в танке.

Вот на картинке белой стрелкой показан диод подсветки поворотников. Когда опускаешь ручку поворотников вниз (левый поворотник) диод моргает, как и должно быть, а когда поднимаешь (правый поворотник) диод не горит и не моргает. Если диод развернуть на 180 градусов, то при включении левого или правого поворотника диод не горит и не моргает. Теперь ясно?


Вложения:
t_sl380009__4___121.jpg
t_sl380009__4___121.jpg [ 21.05 КБ | Просмотров: 5510 ]
Вернуться к началу
 Профиль  
 
 Заголовок сообщения:
СообщениеДобавлено: Чт окт 13, 2011 1:01 
Не в сети
чайник форума (знак 70)
чайник форума (знак 70)
Аватара пользователя

Зарегистрирован: Пт мар 04, 2011 1:31
Сообщения: 189
Откуда: Минск
Tiger199, в пятницу выйду из больнички - гляну схему.
Странная ситуация.


Вернуться к началу
 Профиль  
 
 Заголовок сообщения:
СообщениеДобавлено: Чт окт 13, 2011 8:58 
Не в сети
профессионал форума
профессионал форума
Аватара пользователя

Зарегистрирован: Ср дек 05, 2007 14:51
Сообщения: 2939
Откуда: СПб, Богатырский
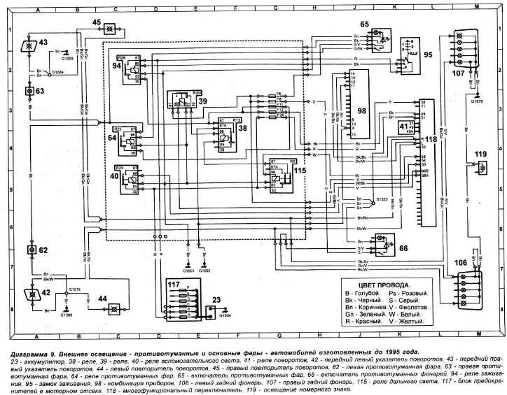
Вот она схема. Как я понимаю, если сами поворотники работают (и левый и правый), а на приборной панели светодиод не хочет показывать правый поворот, то подрулевой переключатель не при чем. Надо смотреть (проверять контакт) 14 приборной панели 98, наличие на нем +12в при включении правого поворота, дальнейшее прохождение напруги на светодиод по приборной панели. По схеме других вариантов не вижу.


Вложения:
.jpg
.jpg [ 71.7 КБ | Просмотров: 5318 ]

_________________
С уважением, Владимир
ТагАЗ Vortex Tingo new (FL) МТ5 1,8л
Под присмотром - Kia Rio 1.6л 2012г.
Вернуться к началу
 Профиль  
 
Показать сообщения за:  Поле сортировки  
Начать новую тему Ответить на тему  [ Сообщений: 124 ]  На страницу Пред.  1, 2, 3, 4, 5, 6, 7, 8, 9  След.

Часовой пояс: UTC + 4 часа [ Летнее время ]


Кто сейчас на конференции

Сейчас этот форум просматривают: нет зарегистрированных пользователей и гости: 0


Вы не можете начинать темы
Вы не можете отвечать на сообщения
Вы не можете редактировать свои сообщения
Вы не можете удалять свои сообщения
Вы не можете добавлять вложения

Найти:
Перейти:  
POWERED_BY
Русская поддержка phpBB
[ Time : 0.037s | 17 Queries | GZIP : Off ]