Автомобильные Форумы POKATILI.RU

Форумы Добровольного Общества Взаимного Обеспечения на Дорогах
Текущее время: Пн дек 08, 2025 15:30

Часовой пояс: UTC + 4 часа [ Летнее время ]




Начать новую тему Ответить на тему  [ Сообщений: 261 ]  На страницу 1, 2, 3, 4, 5 ... 18  След.
Автор Сообщение
 Заголовок сообщения: Установка сигнализации
СообщениеДобавлено: Чт фев 07, 2008 21:23 
Не в сети
профессионал форума
профессионал форума
Аватара пользователя

Зарегистрирован: Пт авг 13, 2004 9:32
Сообщения: 1696
Откуда: Запорожье
Поскольку на другие разделы народ давно забил (для примера - http://pokatili.ru/forum/viewtopic.php?t=5249), наберусь наглости и создам еще одну тему, но здесь.

Причиной опять послужила жадность, т.к. отдавать за работу столько, сколько стоит само устройство, мягко говоря давит жаба. :P При наличии определенного количества мозгов хочу самостоятельно установить сигналку, но без советов бывалых тут не обойтись. Кто не против вспомнить прошлое - ПИШИТЕ!


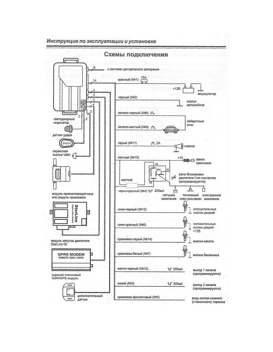
Вложения:
Starline.jpg [172.34 КБ]
Скачиваний: 662

_________________
Escort MKV 1.6i, CVH EFI, 09.1990 г.в., хетч (3)
Вернуться к началу
 Профиль  
 
 Заголовок сообщения:
СообщениеДобавлено: Чт фев 07, 2008 21:42 
Не в сети
профессионал форума
профессионал форума
Аватара пользователя

Зарегистрирован: Вс июн 12, 2005 0:52
Сообщения: 1772
Откуда: Питер
У тебя какая-нибудь сигналка уже есть на авто?

_________________
Escort IV 1.3 OHV 1988


Вернуться к началу
 Профиль  
 
 Заголовок сообщения:
СообщениеДобавлено: Чт фев 07, 2008 22:38 
Не в сети
Специалист по электрике
Аватара пользователя

Зарегистрирован: Вт сен 20, 2005 4:06
Сообщения: 6562
Откуда: сКольский п-ов
Жаба - самое опасное существо на Земле, она задавила половину человечества... :)

Практические навыки по автоэлектрике то есть?

Сигналку хошь какую: пейджер, автозапуск?

Имобилайзер на машине есть?

Центральный замок родной?

Стеклоподъемники стоят? Если да, дожим при постановке на охрану делать будешь?

Сколько допканалов сигналки планируешь использовать?

Вежливую подсветку салона делать хошь?

Учти, что проводка на твоём годе не отличалась хорошим качеством, поэтому рекомендую все соединения выполнить пайкой или обжимом.
Для герметизации соединений вместо изоленты лучше использовать термоусадку.

Не испугался? Тогда инструменты в руки - и вперед! :)

_________________
Мир всем...
Escort''95 mk6, CLX, hatchback five-door , CFI, J6A, HCS 1.3
...имеющие уши да услышат...
...у быстро бегущей маленькой мышки лапок не видно - отрицать невидимое есть очевидная ересь...


Вернуться к началу
 Профиль  
 
 Заголовок сообщения:
СообщениеДобавлено: Чт фев 07, 2008 22:58 
Не в сети
Специалист по электрике
Аватара пользователя

Зарегистрирован: Вт сен 20, 2005 4:06
Сообщения: 6562
Откуда: сКольский п-ов
В догонку - это какой Старлайн?

_________________
Мир всем...
Escort''95 mk6, CLX, hatchback five-door , CFI, J6A, HCS 1.3
...имеющие уши да услышат...
...у быстро бегущей маленькой мышки лапок не видно - отрицать невидимое есть очевидная ересь...


Вернуться к началу
 Профиль  
 
 Заголовок сообщения:
СообщениеДобавлено: Чт фев 07, 2008 23:07 
Не в сети
личность, нах
Аватара пользователя

Зарегистрирован: Пн янв 14, 2008 2:53
Сообщения: 1419
Откуда: Moscow , ВАО
MozgoveD писал(а):
Жаба - самое опасное существо на Земле, она задавила половину человечества... :)

Практические навыки по автоэлектрике то есть?

Сигналку хошь какую: пейджер, автозапуск?

Имобилайзер на машине есть?

Центральный замок родной?

Стеклоподъемники стоят? Если да, дожим при постановке на охрану делать будешь?

Сколько допканалов сигналки планируешь использовать?

Вежливую подсветку салона делать хошь?

Учти, что проводка на твоём годе не отличалась хорошим качеством, поэтому рекомендую все соединения выполнить пайкой или обжимом.
Для герметизации соединений вместо изоленты лучше использовать термоусадку.

Не испугался? Тогда инструменты в руки - и вперед! :)


я тож хочу сам ставить, но после всего этого как то не по себе становится, но всё равно буду сам делать , что бы потом знать чё, да как. В будущем всегда пригодиться :D

p.s. А жаба сцуко страшная сила (иногда даже полезная)

_________________
Было: Ford Escort HCS 1.3 карб. хэтч. 96г.в. / Kia Cee'd SW 1.6 '09
Есть: Honda CR-V Rd8 2.0 '03 и опять чОрный-чОрный))
Под присмотром ВАЗ 2114 1.5 чёрный-чёрный


Вернуться к началу
 Профиль  
 
 Заголовок сообщения:
СообщениеДобавлено: Чт фев 07, 2008 23:18 
Не в сети
Зеленый лихач форума
Зеленый лихач форума

Зарегистрирован: Пт окт 12, 2007 0:58
Сообщения: 520
У меня один единственный вопрос.
Зачем? :)

_________________
Эскорты разные.
Были.


Вернуться к началу
 Профиль  
 
 Заголовок сообщения:
СообщениеДобавлено: Чт фев 07, 2008 23:21 
Не в сети
личность, нах
Аватара пользователя

Зарегистрирован: Пн янв 14, 2008 2:53
Сообщения: 1419
Откуда: Moscow , ВАО
мирон писал(а):
У меня один единственный вопрос.
Зачем? :)


зачем что???

_________________
Было: Ford Escort HCS 1.3 карб. хэтч. 96г.в. / Kia Cee'd SW 1.6 '09
Есть: Honda CR-V Rd8 2.0 '03 и опять чОрный-чОрный))
Под присмотром ВАЗ 2114 1.5 чёрный-чёрный


Вернуться к началу
 Профиль  
 
 Заголовок сообщения:
СообщениеДобавлено: Пт фев 08, 2008 0:46 
Не в сети
профессионал форума
профессионал форума
Аватара пользователя

Зарегистрирован: Пт авг 13, 2004 9:32
Сообщения: 1696
Откуда: Запорожье
MozgoveD писал(а):
В догонку - это какой Старлайн?


2-й без ЖК с обратной связью.

Термоусадку пока еще в глаза не видел. Хотя подозреваю у нее нет глаз :lol:

Сигналку хочу лишь для отпугивания лохов ставить. Подъемники, свет салона и прочие понты не хочу. Центральных замков нет, но нужны. Подозреваю сигналка стояла, т.к. в ключе вмонтирована какая-то кнопка и диод (хз).

Навыки в электроннике есть, люблю все разбирать, ну и собирать тоже...

_________________
Escort MKV 1.6i, CVH EFI, 09.1990 г.в., хетч (3)


Вернуться к началу
 Профиль  
 
 Заголовок сообщения:
СообщениеДобавлено: Пт фев 08, 2008 1:09 
Не в сети
профессионал форума
профессионал форума
Аватара пользователя

Зарегистрирован: Вс июн 12, 2005 0:52
Сообщения: 1772
Откуда: Питер
Если сигналка стояла то разберись что из проводки осталось...самое геморойное при установке сигналки-это прокладка проводов....термоусадка-это кембрик термоусадочный....соединяешь контакты на скрутку пропаяную или специальным обжимом соединительной скобой (что вобщем для авто лучше так ака пайка очень часто под капотом разваливается) и потом это кембрик греешь специальной приспособой или просто зажигалкой или паяльником...пластик съёживается тоесть "усаживается" плотно обжимая контакт... если ещё электроизоляционным лаком смазать всё это дело-вообще отлично было бы...
А дальше-всё в соответствии со схемой.....
Чем больше задействуешь опций тем конечно лучше...объёмный датчик в салоне - это уже давно не роскошь...
То что сигналка без ЖК-это ИМХО хорошо....надёжнее меньше энергопотребление...к тому же она селектирует "удар" и "проникновение" а тебе вот не пофиг выскаивая в трусах с кувалдой на перевес ночью в какую конкретно дверь забрались бомжи: левую или правую :wink:

_________________
Escort IV 1.3 OHV 1988


Вернуться к началу
 Профиль  
 
 Заголовок сообщения:
СообщениеДобавлено: Пт фев 08, 2008 1:43 
Не в сети
Специалист по электрике
Аватара пользователя

Зарегистрирован: Вт сен 20, 2005 4:06
Сообщения: 6562
Откуда: сКольский п-ов
agri писал(а):
Цитата:
Подозреваю сигналка стояла, т.к. в ключе вмонтирована какая-то кнопка и диод (хз).

Диод???
Фотку ключа выложи.
А кнопка случаем не на подсветку? Эскортовских таких живьем не видел, а вот Скорповских встречал.
Цитата:
Центральных замков нет

Плоховасто. Ещё и активаторы ставить...
Цитата:
свет салона и прочие понты не хочу.

Свет сделать не трудно.
Эскортик у тебя хэтч? Если да, то второй допканал на открытие багажника очень удобен - двери при этом остаются закрытыми. Но и активатор на дверь багажника тоже ставить придётся.

Andry писал(а):
Цитата:
и потом это кембрик греешь специальной приспособой

Можно промышленным феном...
Цитата:
так ака пайка очень часто под капотом разваливается

Это вы батенька зря на пайку.
Паяйте правильно(не допускайте холодной пайки), удаляйте остатки флюса, герметизируйте пайку(термоусадка) и усё будет в порядке.
5 лет под капотом всё на пайке - ничего не развалилось.
Цитата:
То что сигналка без ЖК-это ИМХО хорошо....надёжнее меньше энергопотребление...к тому же она селектирует "удар" и "проникновение"

+1

_________________
Мир всем...
Escort''95 mk6, CLX, hatchback five-door , CFI, J6A, HCS 1.3
...имеющие уши да услышат...
...у быстро бегущей маленькой мышки лапок не видно - отрицать невидимое есть очевидная ересь...


Вернуться к началу
 Профиль  
 
 Заголовок сообщения:
СообщениеДобавлено: Пт фев 08, 2008 1:48 
Не в сети
профессионал форума
профессионал форума
Аватара пользователя

Зарегистрирован: Вс июн 12, 2005 0:52
Сообщения: 1772
Откуда: Питер
Насчёт пайки...ты умеешь это делать ... а кто-то паяет электрику-как вёдра, с ортофосфорной кислотой... так что если не особо умеешь-лучше не стоит ИМХО .... есть специальные скобочки в которые вкладывеются зачищенные концы проводов...потом это обжимается специальными клещами...лучше уж тогда так....

_________________
Escort IV 1.3 OHV 1988


Вернуться к началу
 Профиль  
 
 Заголовок сообщения:
СообщениеДобавлено: Пт фев 08, 2008 3:21 
Не в сети
Специалист по электрике
Аватара пользователя

Зарегистрирован: Вт сен 20, 2005 4:06
Сообщения: 6562
Откуда: сКольский п-ов
Andry писал(а):
Насчёт пайки...ты умеешь это делать ... а кто-то паяет электрику-как вёдра, с ортофосфорной кислотой... так что если не особо умеешь-лучше не стоит ИМХО .... есть специальные скобочки в которые вкладывеются зачищенные концы проводов...потом это обжимается специальными клещами...лучше уж тогда так....

Флюс - только спиртовой раствор канифоли. Никакой кислоты. Сожрет всё нафик. Ну если больше нет ничего - после пайки место обязательно промыть ацетоном.

Обжимные трубки - вери гуд: очень быстрый монтаж, надежное соединение и хорошая изоляция контакта. Но лучше их использовать в салоне(не герметичны, а следно под капотом в них будут окислы) и обжим делать специнструментом. Или хотя бы мотнуть сверху изолентой.

_________________
Мир всем...
Escort''95 mk6, CLX, hatchback five-door , CFI, J6A, HCS 1.3
...имеющие уши да услышат...
...у быстро бегущей маленькой мышки лапок не видно - отрицать невидимое есть очевидная ересь...


Вернуться к началу
 Профиль  
 
 Заголовок сообщения:
СообщениеДобавлено: Пт фев 08, 2008 11:22 
Не в сети
Зеленый лихач форума
Зеленый лихач форума

Зарегистрирован: Пт окт 12, 2007 0:58
Сообщения: 520
susl1k писал(а):
мирон писал(а):
У меня один единственный вопрос.
Зачем? :)


зачем что???


Сигнализация Эскорту зачем?

_________________
Эскорты разные.
Были.


Вернуться к началу
 Профиль  
 
 Заголовок сообщения:
СообщениеДобавлено: Пт фев 08, 2008 11:28 
Не в сети
Зеленый лихач форума
Зеленый лихач форума

Зарегистрирован: Пт окт 12, 2007 0:58
Сообщения: 520
susl1k писал(а):
мирон писал(а):
У меня один единственный вопрос.
Зачем? :)


зачем что???


Сигнализация Эскорту зачем?

_________________
Эскорты разные.
Были.


Вернуться к началу
 Профиль  
 
 Заголовок сообщения:
СообщениеДобавлено: Пт фев 08, 2008 15:29 
Не в сети
личность, нах
Аватара пользователя

Зарегистрирован: Пн янв 14, 2008 2:53
Сообщения: 1419
Откуда: Moscow , ВАО
мирон писал(а):
susl1k писал(а):
мирон писал(а):
У меня один единственный вопрос.
Зачем? :)


зачем что???


Сигнализация Эскорту зачем?


ну хотябы только для того, чтоб двери с брелка открывать, а то ключём открывать зае..ло.
ну и так детей отпугивать( чтоб не угнали - с целью покататься)
ну а если ты думаешь что эскорты не угоняют, так это зря(у меня копейка была и её угнали, правда потом нашли, в другом городе(тупо угнали чтоб отбуксировать другую машину))

_________________
Было: Ford Escort HCS 1.3 карб. хэтч. 96г.в. / Kia Cee'd SW 1.6 '09
Есть: Honda CR-V Rd8 2.0 '03 и опять чОрный-чОрный))
Под присмотром ВАЗ 2114 1.5 чёрный-чёрный


Вернуться к началу
 Профиль  
 
Показать сообщения за:  Поле сортировки  
Начать новую тему Ответить на тему  [ Сообщений: 261 ]  На страницу 1, 2, 3, 4, 5 ... 18  След.

Часовой пояс: UTC + 4 часа [ Летнее время ]


Кто сейчас на конференции

Сейчас этот форум просматривают: нет зарегистрированных пользователей и гости: 4


Вы не можете начинать темы
Вы не можете отвечать на сообщения
Вы не можете редактировать свои сообщения
Вы не можете удалять свои сообщения
Вы не можете добавлять вложения

Найти:
Перейти:  
POWERED_BY
Русская поддержка phpBB
[ Time : 0.031s | 17 Queries | GZIP : Off ]